Азотную кислоту впервые стали получать ещё в XVII веке. Современный лабораторный метод предполагает получение кислоты из нитратов. Для получения азотной кислоты в промышленности используется метод окисления аммиака.

Общее описание
Формула азотной кислоты HNO3. Это сильная бесцветная кислота с резким запахом. Она неограниченно растворима в воде. Имеет небольшие температуры плавления (-41°C) и кипения (82,6°С). Плотность кислоты – 1,52 г/см3.

Рис. 1. Азотная кислота.
Концентрированная азотная кислота выделяет ядовитые газы – оксиды азота. Азотная кислота окисляет органические вещества: разрушает бумагу, натуральную ткань, вызывает ожоги на коже.
Азотная кислота в небольшом количестве образуется в дождевой воде при разрядах молнии.
Получение
Азотную кислоту впервые получили алхимики из селитры и железного купороса при термической реакции:
4KNO3 + 2FeSO4 ∙ 7H2O → Fe2O3 + 2K2SO4 + 2HNO3↑ + 2NO2↑ + 6H2O.
В современной химии существуют лабораторные и промышленные способы получения азотной кислоты. В лабораториях кислоту получают путём нагревания смеси из нитратов и концентрированной серной кислоты:
KNO3 + H2SO4 → KHSO4 + HNO3.
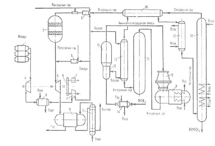
В промышленности азотную кислоту получают окислением аммиака. Метод осуществляется в три этапа.
Сначала аммиак окисляют на платиновых катализаторах до оксида азота (II):
4NH3 + 5O2 → 4NO + 6H2O.
Это реакция необратима.
Оксид азота (II) или монооксид окисляют до диоксида или оксида азота (IV):
2NO + O2 ↔ 2NO2.
Конечным этапом является поглощение диоксида азота водой в избытке кислорода:
4NO2 + O2 + 2H2O ↔ 4HNO3.
Все реакции протекают с выделением тепла, т.е. являются экзотермическими. Две последние реакции обратимы, поэтому итоговая концентрация чистой азотной кислоты невысока (45-58 %).

Рис. 2. Установка для получения азотной кислоты промышленным способом.
Для повышения концентрации в реакции оксида азота (IV) с водой смещают равновесие, увеличивая давление. Также разбавленную азотную кислоту могут смешивать с серной кислотой и нагревать. Азотная кислота испаряется и конденсируется.
Лабораторный метод получения азотной кислоты обнаружил немецкий алхимик Иоганн Рудольф Глаубер в XVII веке.

Рис. 3. Иоганн Рудольф Глаубер.
Применение
Азотная кислота используется:
- при производстве удобрений;
- в изготовлении взрывчатых веществ;
- в качестве окислителя ракетного топлива;
- для травления печатных форм в типографии;
- при изготовлении красок и лаков;
- в производстве лекарств;
- для определения золота в сплавах;
- для получения органических соединений.
Азотная кислота ядовита. При попадании на кожу разрушает белок, оставляя долго заживающие язвы.
Что мы узнали?
Азотную кислоту получают промышленным и лабораторным путём. В промышленности используется метод окисление аммиака, который включает три реакции. Сначала окисляется аммиак, затем оксид азота (II). Конечной реакцией является поглощение диоксида азота водой. Для повышения концентрации в обратимых реакциях повышают давление. В лабораториях кислоту получают действием серной кислоты на нитраты. Азотная кислота используется в промышленности для производства удобрений, взрывчатки, лекарств, красок.